一般建築物上的避雷針隻能預防直擊雷,而強大的電磁場產(chan) 生的感應雷和脈衝(chong) 電壓卻能潛入室內(nei) 危及電視、電話及電子儀(yi) 表等用電設備。特別是太陽能控製儀(yi) 表,由於(yu) 太陽能安裝位置的特殊情況,其使用穩定性是廣大開發人員一直關(guan) 注的重點。
瞬間高電壓的雷擊浪湧以及信號係統浪湧是引起儀(yi) 表穩定性差的重要原因,信號係統浪湧電壓的主要來源是感應雷擊、電磁幹擾(EMI)、無線電幹擾和靜電幹擾。金屬物體(ti) (如電話線)受到這些幹擾信號的影響,會(hui) 使傳(chuan) 輸中的數據產(chan) 生誤碼,影響傳(chuan) 輸的準確性和傳(chuan) 輸速率。如何設計防雷電路成為(wei) 儀(yi) 表研發的關(guan) 鍵問題。
議題內(nei) 容:
雷擊浪湧分析
防雷擊浪湧電路的設計
解決(jue) 方案:
應用將壓敏電阻和陶瓷氣體(ti) 放電管的單相並聯
使用線繞電阻斷開電路
雷擊浪湧分析
最常見的電子設備危害不是由於(yu) 直接雷擊引起的,而是由於(yu) 雷擊發生時在電源和通訊線路中感應的電流浪湧引起的。一方麵由於(yu) 電子設備內(nei) 部結構高度集成化(VLSI芯片),從(cong) 而造成設備耐壓、耐過電流的水平下降,對雷電(包括感應雷及操作過電壓浪湧)的承受能力下降,另一方麵由於(yu) 信號來源路徑增多,係統較以前更容易遭受雷電波侵入。浪湧電壓可以從(cong) 電源線或信號線等途徑竄入電腦設備,我們(men) 就這兩(liang) 方麵分別討論:
1)電源浪湧
電源浪湧並不僅(jin) 源於(yu) 雷擊,當電力係統出現短路故障、投切大負荷時都會(hui) 產(chan) 生電源浪湧,電網綿延千裏,不論是雷擊還是線路浪湧發生的幾率都很高。當距你幾百公裏的遠方發生了雷擊時,雷擊浪湧通過電網光速傳(chuan) 輸,經過變電站等衰減,到你的電腦時可能仍然有上千伏,這個(ge) 高壓很短,隻有幾十到幾百個(ge) 微秒,或者不足以燒毀電腦,但是對於(yu) 電腦內(nei) 部的半導體(ti) 元件卻有很大的損害,正象舊音響的雜音比新的要大是因為(wei) 內(nei) 部元件受到損害一樣,隨著這些損害的加深,電腦也逐漸變的越來越不穩定,或有可能造成您重要數據的丟(diu) 失。
美國GE公司測定一般家庭、飯店、公寓等低壓配電線(110V)在10000小時(約一年零兩(liang) 個(ge) 月)內(nei) 在線間發生的超出原工作電壓一倍以上的浪湧電壓次數達到800餘(yu) 次,其中超過1000V的就有300餘(yu) 次。這樣的浪湧電壓完全有可能一次性將電子設備損壞。
2)信號係統浪湧
信號係統浪湧電壓的主要來源是感應雷擊、電磁幹擾、無線電幹擾和靜電幹擾。金屬物體(ti) (如電話線)受到這些幹擾信號的影響,會(hui) 使傳(chuan) 輸中的數據產(chan) 生誤碼,影響傳(chuan) 輸的準確性和傳(chuan) 輸速率。排除這些幹擾將會(hui) 改善網絡的傳(chuan) 輸狀況。
基於(yu) 以上的技術缺陷和狀況,本文根據實際使用設計了一種基於(yu) 壓敏電阻和陶瓷氣體(ti) 放電管的單相並聯式抗雷擊浪湧的開關(guan) 電源電路。
防雷擊浪湧電路的設計
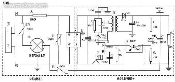
本文所設計的是一種基於(yu) 壓敏電阻和陶瓷氣體(ti) 放電管的單相並聯式抗雷擊浪湧電路,並將其應用到儀(yi) 表的開關(guan) 電源上。整個(ge) 電路包括防雷電路和開關(guan) 電源電路,其中防雷電路采用3個(ge) 壓敏電阻和一個(ge) 陶瓷氣體(ti) 放電管組成複合式對稱電路,共模、差摸全保護。與(yu) 經典的開關(guan) 電源電路組成防雷儀(yi) 表的電源電路,采用壓敏電阻並聯,延長使用壽命,在壓敏電阻短路失效後與(yu) 開關(guan) 電源電路分離,不會(hui) 引起失火。
為(wei) 了實現上述目的所采取的設計方案是:將壓敏電阻和陶瓷氣體(ti) 放電管的單相並聯式抗雷擊浪湧電路應用到儀(yi) 表的電源上。主要分為(wei) 防雷電路部分和開關(guan) 電源電路部分,電路簡單,采用複合式對稱電路,共模、差摸全保護,可以不分L、N端連接。使壓敏電阻RV1位於(yu) 貼片整流模塊前端分別與(yu) 電源L、N並聯,主要來鉗位L、N線間電壓,壓敏電阻RV0、RV2與(yu) 陶瓷氣體(ti) 放電管FD1串聯後接地,RV0與(yu) FD1串聯主要是泄放L線上感應雷擊浪湧電流,RV2與(yu) FD1串聯主要是泄放由信號口串人24V參考電位上的能量,RV0、RV2短路失效後,FD1可將其與(yu) 電源電路分離,不會(hui) 導致失火現象。

RV1前端線路上串聯了一個(ge) 線繞電阻,當此RV1短路失效時,線繞電阻可起到保險絲(si) 的作用,將短路電路斷開,壓敏電阻屬電壓鉗位型保護器件,其鉗位電壓點即壓敏電阻參數選擇相對比較重要(選壓敏電壓高一點的,通流量大一些的更安全、耐用,故障率低);根據通流容量要求選擇外形尺寸和封裝形式,本電路中采用561k-10D的壓敏電阻與(yu) 陶瓷氣體(ti) 放電管串聯來延長使用壽命和確保安全。
陶瓷氣體(ti) 放電管的通流容量根據要求的通流容量選擇,電路采用3RM470L-7.5-L,通流量為(wei) 5000A。線繞電阻R1起限流分壓作用;貼片整流模塊為(wei) 開關(guan) 電源電路前端整流作用,C1為(wei) 高壓濾波電容,Y1為(wei) 去耦電容,電阻R2和電容C2及VD2組成開關(guan) 電源芯片MOS管的吸收鉗位電路,保護芯片,開關(guan) 電源芯片采用PI公司的TNY27係列,TR1為(wei) 高頻變壓器,VD3、C3構成高頻變壓器次級濾波,U2、VD4、R3、R4、R5構成開關(guan) 電源電路的反饋電路,可將變壓器次級輸出電壓穩定在設計值,此防雷抗浪湧電路在實際使用中取得了較好的效果。
基於(yu) 壓敏電阻和陶瓷氣體(ti) 放電管的單項並聯式防雷電路在近年的太陽能控製儀(yi) 表開發中逐漸被廣大設計人員所青睞,本文所設計的電路就其嚴(yan) 謹性,完全符合國標GB/T17626.5的試驗標準。在實際使用中可以空出PCB板的空間來為(wei) 開發者提供隨心所欲的設計舞台
轉載請注明出處。







相關文章
熱門資訊
精彩導讀



















關注我們

