-
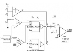
DC-DC升壓型開關電源的低壓啟動方案
各種便攜式電子產(chan) 品, 如照相機、攝像機、手機、筆記本電腦、多媒體(ti) 播放器等都需要DC-DC 變換器等電源管理芯片。這類便攜式設備一般使用電池供電, 總能量有限, 因此, 電源芯片需要最...
2011-11-26 -
模塊電源在工控行業中的應用
隨著我國電子工業(ye) 的不斷發展,各個(ge) 行業(ye) 對各種工業(ye) 級產(chan) 品的質量、技術等要求也都在不斷地提高,要實現產(chan) 品在質量、性能等方麵的提升等方麵,就要對產(chan) 品進行技術創新,因此技術創新成...
2011-11-26 -
開關電源電感器的選擇方法
開關(guan) 電源一直以來都是電源業(ye) 的主要產(chan) 品。但是,隨著全球對高能效產(chan) 品需求的不斷增加,傳(chuan) 統上采用更廉價(jia) 但低能效的線性電源市場也將轉向采用開關(guan) 電源。在這一過渡時期,電源業(ye) 為(wei) 提高...
2011-11-26 -
防雷開關在電源電路中的應用設計
防雷開關(guan) 電源電路的設計方案 一般建築物上的避雷針隻能預防直擊雷,而強大的電磁場產(chan) 生的感應雷和脈衝(chong) 電壓卻能潛入室內(nei) 危及電視、電話及電子儀(yi) 表等用電設備。特別是太陽能控製儀(yi) 表,...
2011-11-26 -
激光掃描共焦顯微術的基本原理
激光掃描共焦顯微術的基本原理是,在細胞內(nei) 一個(ge) 任意選定的深度上將激光束聚焦成線度接近單個(ge) 分子的極小的斑點,並在細胞內(nei) 一定深度的層麵上進行掃描,通過光學係統,即可得到細胞一...
2011-11-24 -
振鏡打標中的前焦距和後焦焦的優缺點
pre-scan 和post-scan 是指的聚焦和掃描的先後。pre-scan 是在掃描前聚焦,post-scan 是掃描後聚焦。普通的振 鏡式打標機是采用的post-scan 方式。 在使用動態聚焦的大幅麵激光打標機中,在振鏡掃描前...
2011-11-24 -
掃描振鏡、激光振鏡常見故障解決方法
1、故障現象:驅動板無指示或首次啟動時驅動板冒煙,原因:電源未接或電源極性接反; 解決(jue) 方法:檢查電源接線是否正確。 2、故障現象:驅動板紅燈一直亮;原因:電機與(yu) 驅動板接觸不良...
2011-11-24 -
CO2激光電源維修方法
CO2激光電源維修方法 1,高壓打火,高壓線接頭處太靠近鐵殼部分。 2,無光,風扇不轉。保險絲(si) 斷。 3,可以強製發光,不能主板控製發光。前級低壓控製部分壞。 4,電流不能調節,電流控製...
2011-11-24
排行榜
編輯推薦
關注我們









