-
LED顯示屏技術升級方向分析(二)
4、 LED封裝 上考慮直接封裝散熱材料 現在開發設計的大尺寸LED背光源產(chan) 品,所要麵對的一個(ge) 重要的問題就是散熱問題。直下式LED大尺寸背光源,有一定量的混光高度,對散熱有一定的幫助,並...
2012-12-12 -
LED顯示屏技術升級方向分析(一)
1、 LED 顯示屏薄型化、高功率 據目前市場觀測,20CM厚類箱體(ti) 至今全球LED顯示屏仍有很大的占有量。LED顯示屏應用領域越來越廣,存在的安全隱患越來越大,LED 顯示屏薄型化、高功率也成了大...
2012-12-12 -
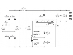
低成本非隔離12V LED驅動器設計
一、設計特色 1、精確的初級側(ce) 恒壓/恒流控製器(CV/CC)省去了光耦器和所有 2、次級側(ce) CV/CC控製電路 3、無需電流檢測電阻,即可達到最高效率 4、使用元件少、低成本的解決(jue) 方案(16個(ge) 元件)...
2012-12-12 -
OLED顯示屏結構及其特點介紹
OLED顯示屏是OEL顯示技術的一種應用,在過去的十多年,越來越多的科研力量投入到OLED技術的研發中,OLED顯示屏結構以及OLED顯示技術也越發的成熟。OLED逐漸成為(wei) 顯示領域最主要的 光學 材料之...
2012-12-12 -
激光顯示的未來發展分析
激光顯示是近幾年來剛剛興(xing) 起的一種顯示技術,它的顯示原理是以紅、綠、藍 (RGB) 三基色激光為(wei) 光源的顯示技術,可以最真實地再現客觀世界豐(feng) 富、豔麗(li) 的色彩,提供更具震撼的表現力,讓人...
2012-12-10 -
看好LED前景 三安光電五高管再增持700萬元
在股價(jia) 慘遭跌停之後,三安光電的高管們(men) 按耐不住內(nei) 心的衝(chong) 動,又開始逢低掃貨,五位高管斥資逾700萬(wan) 元增持了自家的股票。 三安光電12月4日晚公告,公司接到闞宏柱等5名董事、高級管理人員...
2012-12-05 -
科技部:LED市場很大 政府扶持“沒過度”
年均增長率為(wei) 30% 日前,科技部副部長曹健林表示,在中國推動的綠色開發 (green development)項目中,半導體(ti) ( LED )照明的普及將成為(wei) 節能的原動力。曹健林說,到2015年,當中國有照明的25%換成半導...
2012-12-03 -
LED的熱量產生原因
綜合電流注入效率、輻射發光量子效率、芯片外部光取出效率等,最終大概隻有30-40%的輸入電能轉化為(wei) 光能,其餘(yu) 60-70%的能量主要以非輻射複合發生的點陣振動的形式轉化熱能。 而芯片溫度的...
2012-11-29
排行榜
編輯推薦
關注我們









