一、設計特色
1、精確的初級側(ce) 恒壓/恒流控製器(CV/CC)省去了光耦器和所有
2、次級側(ce) CV/CC控製電路
3、無需電流檢測電阻,即可達到最高效率
4、使用元件少、低成本的解決(jue) 方案(16個(ge) 元件)
5、自動重啟動用於(yu) 輸出短路和開環保護
6、極高能效
7、在整個(ge) 輸入電壓範圍內(nei) 滿載效率均大於(yu) 80%
8、在265 VAC輸入情況下,空載功耗<200 mW
9、輕鬆滿足EN55015和CISPR-22 B級EMI標準
10、滿足能源之星對於(yu) 固態照明(SSL)產(chan) 品的要求
11、綠色封裝:無鹵素和符合RoHS
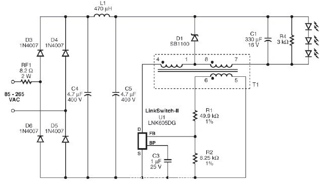
二、電路原理圖

圖1. 使用LNK605DG設計的4.2 W LED驅動器
三、工作原理
圖1是使用LinkSwitch-II器件LNK605DG設計的通用輸入12 V,350 mA恒壓/恒流LED驅動器電源的電路圖,它采用抽頭電感非隔離降壓轉換器結構。
抽頭降壓拓撲結構非常適合設計輸入電壓與(yu) 輸出電壓比值較高的轉換器:它可以對輸出提供電流倍增,從(cong) 而能夠在要求輸出電流是器件流限的兩(liang) 倍多的應用中使用這種新的降壓拓撲結構。
采用這種拓撲結構的轉換器與(yu) 隔離反激式轉換器相比,其PCB尺寸更小、電感磁芯尺寸更小、效率更高(最差負載條件下為(wei) 80%)。由於(yu) 產(chan) 生的共模噪聲更少,因此可簡化EMI濾波設計。這種拓撲結構通常需要在初級側(ce) 使用一個(ge) 箝位電路。不過,由於(yu) U1中集成了700 V MOSFET,因此可以省去箝位電路。
集成電路U1內(nei) 含功率開關(guan) 器件(700 V MOSFET)、振蕩器、高度集成的CC/CV控製引擎以及啟動和保護功能。MOSFET能夠為(wei) 包括輸入浪湧在內(nei) 的通用輸入AC應用提供充足的電壓裕量。#p#分頁標題#e#
二極管D3、D4、D5和D6對AC輸入進行整流,然後大容量電容C4和C5則對經整流的AC進行濾波。電感L1與(yu) C4和C5一起組成一個(ge) π形濾波器,對差模傳(chuan) 導EMI噪聲進行衰減。這種設計能夠輕鬆滿足EN55015 B級傳(chuan) 導EMI要求,且裕量為(wei) 10 dB。可熔防火電阻RF1提供嚴(yan) 重故障保護。
U1內(nei) 的開關(guan) 導通後,電流將增大並流經負載和電感。電容C1對負載電流進行濾波,這樣省去了開關(guan) 元件。二極管D1因反向偏置而無法導通。電流繼續增大,直至達到U1的電流限流點。一旦電流達到該限流點,開關(guan) 將關(guan) 斷。
開關(guan) 關(guan) 斷後,貯存在電感(T1)中的能量會(hui) 產(chan) 生電流並流入輸出部分:(引腳8-引腳7)。輸出繞組中的電流以4.6的因數(圈數比)突增,從(cong) 輸出繞組流經續流二極管D1,最後流到負載。由於(yu) 漏感(電感兩(liang) 個(ge) 部分之間)值比較小,因此無需使用箝位電路來限製峰值漏極電壓。通常這會(hui) 耗散漏感能量,但在本設計中,電感繞組內(nei) 的電容量和MOSFET電感量(在每個(ge) 開關(guan) 周期放電)是充足的。
LED由恒流驅動,因此U1在正常工作期間以恒流模式工作。在恒流模式下,開關(guan) 頻率根據輸出電壓(在引腳5和6檢測)進行調節,以保持負載電流恒定。
恒壓特性可以在任何LED發生開路故障或負載斷開時自動提供輸。
四、設計要點
1、選擇T1的圈數比(4.6),確保本電路在低輸入電壓(85 VAC)條件下以非連續模式(DCM)進行工作,D1的導通時間至少為(wei) 4.5 μs。
2、反饋電阻R1和R2應具有1%的容差值,有助於(yu) 將額定輸出電壓和恒流調節閾值嚴(yan) 格控製在中心位置。
3、RF1充當保險絲(si) :確保其額定值能夠在電源首次與(yu) AC連接時耐受瞬態耗散。使用繞線式電阻或超大號電阻。
4、假負載電阻R4在故障條件下(如負載斷開)維持輸出電壓。出過壓保護。
轉載請注明出處。







相關文章
熱門資訊
精彩導讀



















關注我們

