-
MEMS提高醫療設備流量測量精度
流量傳(chuan) 感器是眾(zhong) 多醫療設備的關(guan) 鍵器件,它被用來監視氣體(ti) 輸出量以確保流量精確。目前可用的流量傳(chuan) 感技術主要包括壓差傳(chuan) 感、正排量傳(chuan) 感及葉輪傳(chuan) 感。與(yu) 那些不包含集成的信號放大與(yu) 溫度...
2012-07-09 -
超聲成像係統的功能介紹及電子元件的設計選型
概述 通過發射超聲能量進入人體(ti) ,接收並處理返回的反射信號,相控陣超聲係統可以生成體(ti) 內(nei) 器官和結構的圖像,映射血液流動和組織運動,同時提供高準確度的血流速度信息。傳(chuan) 統設計中,...
2012-07-09 -
歐洲杯皮膚也熬夜 激光美容護理問題肌
歐洲杯如火如荼正進行,身處國內(nei) 的球迷們(men) 要一飽眼福,就必須做好熬夜看球的計劃,其中不乏女球迷或陪他熬夜的女性。激情澎湃之後,皮膚問題便接踵而至,據北京葉子整形美容醫院邱銀...
2012-06-18 -
聚焦激光技術—創新與信息盡在2013年德國科隆國際牙科展覽會
在實踐中應用單色光各種器材分類的最新趨勢將激光技術集成到已有的牙科實踐概念之中國際牙科展覽會(hui) 的主題之一 無接觸、無痛苦、應用廣泛,這些優(you) 勢使得激光成為(wei) 引領未來的治療手段。...
2012-06-18 -
RFID技術在智能醫療行業的應用
隨著經濟持續快速和居民生活水平的不斷提高,人們(men) 對健康的需求也越來越大,醫療市場迅速擴展。伴隨著醫療體(ti) 製改革的深入,如何提高醫療服務產(chan) 業(ye) 化,讓醫療資源的得到更充分的發揮等...
2012-06-13 -
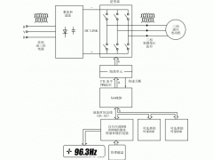
醫學治療儀全數字式專用變頻器的設計(二)
3.3SA4828芯片的控製功能 對SA4828芯片的控製是通過微處理器接口將數據送入內(nei) 部的兩(liang) 個(ge) 寄存器來實現的。它們(men) 是初始化寄存器和控製寄存器。 初始化寄存器用於(yu) 設定和電機及 逆變器 有關(guan) 的一些...
2012-05-23 -
醫學治療儀全數字式專用變頻器的設計(一)
前言 醫學治療儀(yi) 的服務對象是人,由此決(jue) 定了對其傳(chuan) 動 控製係統 要求的嚴(yan) 格性,尤其是用於(yu) 治療頸椎病和腰椎間盤突出症的治療設備,對傳(chuan) 動係統的安全性和準確性提出了 更高的要求:絕對...
2012-05-23 -
集成FANUC機器人的高速貼標簽應用係統
位於(yu) 康涅狄格州Southington的Clear Automation公司是一家專(zhuan) 注於(yu) 為(wei) 客戶設計、定製、和安裝機器人和機器視覺係統的集成商。該公司生產(chan) 的各種自動化裝配和包裝機械在包括個(ge) 人護理用品,醫療器械...
2012-05-11
排行榜
編輯推薦
關注我們









