AGV在光伏行業(ye) 應用規模正在不斷擴大。
光伏產(chan) 業(ye) 是我國具有國際競爭(zheng) 優(you) 勢的戰略性、朝陽性產(chan) 業(ye) 。近年來,在政策引導和市場需求雙輪驅動下,我國光伏產(chan) 業(ye) 快速發展,產(chan) 業(ye) 規模迅速擴大,產(chan) 業(ye) 鏈各環節市場占有率多年位居全球首位,目前中國已經成為(wei) 世界上重要的光伏大國。 經曆了2018年的光伏531新政,時隔一年,光伏產(chan) 業(ye) 呈現一波新的景象,核心的廠商訂單飽滿,對於(yu) 未來充滿樂(le) 觀,在積極布局新的投產(chan) 基地。但不可回避的是,產(chan) 業(ye) 鏈的傳(chuan) 導效應,毛利水平依然偏低,光伏企業(ye) 對於(yu) 成本的敏感度較高,成本壓力依然巨大。
目前而言,光伏行業(ye) 組件工廠製造呈現出柔性化、定製化和快速更新化的特點。 柔性化:自動化裝備針對的市場產(chan) 品具有多品種、中小批量的特點,這些特點決(jue) 定了自動化生產(chan) 設備必須實現柔性化,以組件柔性封裝線為(wei) 例,現代柔性封裝線可根據具體(ti) 情況裝配不同型號不同批量的產(chan) 品,並適應生產(chan) 綱領的變化;另外,基於(yu) 數控技術的工藝參數變更技術、雙工位和多工位工作台結構、產(chan) 品的快速輸送與(yu) 定位技術等有效提高了組件自動化生產(chan) 線的柔性化。 定製化:由於(yu) 太陽能光伏組件自動化生產(chan) 線成套裝備需求企業(ye) ,情況各自不同,因此需求的產(chan) 品也各不相同,組件自動化裝備通常都是定製化產(chan) 品。
組件自動化裝備企業(ye) 會(hui) 根據客戶的要求,向太陽能光伏企業(ye) 提供滿足要求的定製化產(chan) 品,以達到裝備和客戶經營現狀的最佳匹配。 技術更新快速化:太陽能光伏行業(ye) 技術發展較快,新的組件製造工藝將會(hui) 倒逼上遊裝備技術的發展與(yu) 提升,在效率、穩定性、適應性方麵的要求將會(hui) 越來越高。太陽能光伏行業(ye) 較快的技術更新速度加快了光伏裝備的更新換代進程,要求裝備生產(chan) 企業(ye) 具備較強的研發能力。 以組件生產(chan) 為(wei) 例,主要的工藝流程包括: 玻璃原片上料—EVA裁切鋪設—自動上模板—自動串焊—自動擺串—上背玻—EL測試單元—緩存堆棧—混進定位單元—層壓機—混出定位單元—自動修邊—翻轉檢查單元—自動裝框—上料機—固化—清洗--下料機—絕緣耐壓測試—IV測試單元—自動分檔—自動包裝—自動出入庫等 以組件生產(chan) AGV自動小車自動按需運輸流程大致流程如下: 1、玻璃工藝流程:

2、邊框工藝流程

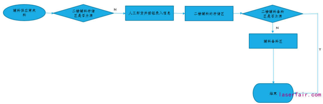
3、輔料工藝流程-1:

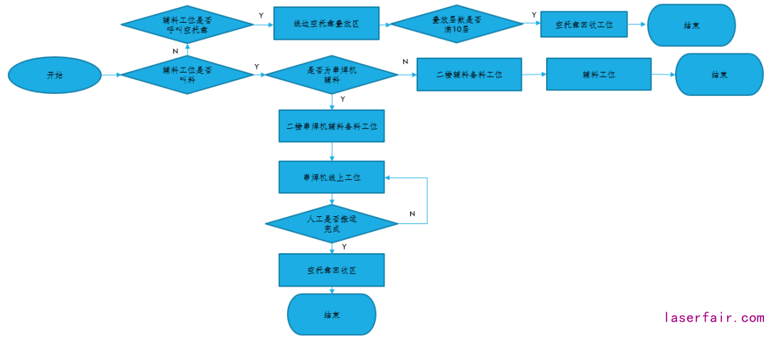
4、輔料工藝流程-2:

5、包裝線工藝流程:

6、自動包裝工藝流程:

目前在國內(nei) 光伏組件工廠中,實際運用AGV小車作為(wei) 試點運輸的工廠有:晶科光伏,晶澳光伏,隆基光伏,中節能光伏,中南光電等。
轉載請注明出處。









相關文章
熱門資訊
精彩導讀
























關注我們

