項目簡介
神龍汽車有限公司為(wei) 國內(nei) 三大轎車生產(chan) 基地之一,其生產(chan) 線及檢測線設備主要從(cong) 歐洲進口,自動化程度非常高,各類SIMATIC自動化產(chan) 品和軟件得到大量使用。公司95年從(cong) 法國FOREST-LINE公司引進的一台龍門式3+2軸數控仿形銑加工中心,用作汽車模具型麵的加工及修改工作。因機床的 NUM760F數控係統嚴(yan) 重老化,導致機床故障率高,模具加工精度差;同時由於(yu) 數控係統內(nei) 部功能的缺乏,導致某些特殊型麵的模具加工無法完成,滿足不了新車型模具加工的需求。為(wei) 此在2005年衝(chong) 壓工廠對該機床的數控係統進行了改型,經過係統選型和方案比較,筆者選用了SINUMERIK係列產(chan) 品:840D 數控係統和611D伺服驅動,並配以1PH7/1FT6/1FK6係列電機。本文將對SINUMERIK 840數控係統在數控仿形銑床係統改造方麵的應用作一些闡述和介紹。
數控仿形銑原數控係統介紹
機床整體(ti) 描述
FOREST-LINE 3+2軸數控仿形銑床為(wei) 龍門式加工中心(見圖1),工作台台麵2m×4m,載重30t,X軸行程4500mm,Y軸行程 3000mm,Z軸行程1200mm,W橫梁軸行程640mm。數控仿形銑加工中心配有刀具庫和附件庫,刀具庫為(wei) 旋轉盤式,可容納30把刀具;附件庫有3 個(ge) 附件頭,它們(men) 分別為(wei) :RM40多功能銑頭、AL40加長銑頭、護板銑頭。

圖1 數控銑加工中心工藝布置圖
數控仿形銑加工中心有1個(ge) 主軸;7個(ge) 數控軸:X軸、Y軸、Z軸、A軸、C軸、刀庫軸、附件軸;一個(ge) PLC軸:W橫梁軸。其中X/Y/Z三軸可插補聯動,若使用RM40多功能銑頭則增加A軸和C軸,C軸由主軸電機驅動,且A軸和C軸均由鼠牙盤定位;W軸為(wei) 橫梁軸,不屬於(yu) 數控軸,由受控於(yu) 數控係統PLC的一台 LS變頻器驅動,隻有上下兩(liang) 個(ge) 極限位置,屬PLC軸。由以上描述知3+2軸數控仿形銑加工中心實際上指插補聯動的X/Y/Z三軸加上能實現斜麵加工的A /C兩(liang) 軸。X、Y、Z三軸的位置反饋采用HEIDENHAIN LB326光柵尺,經EXE進行信號轉接後聯入NUM760F。W軸橫梁軸由 LEROY SOMER變頻器進行高低兩(liang) 位置的調節控製。
機床數控係統改造前配置簡述SINUMERIK 840D數控係統在數控銑上的組態描述
840D係統改造主要配置列表,如表1所示。

機床數控係統改造後的配置簡述
NCU 數控單元
數字控製核心NCK的硬件裝置。NCU單元集成了SINUMERIK 840D CNC CPU 和S7-300 PLC CPU 芯片,包括數控軟件和PLC軟件。數控銑係統選型為(wei) NCU573.5;
人機交互裝置
數控銑加工中心選用PCU50,其人機操作界麵選用OP010及MCP,兩(liang) 者建立起SINUMERIK 840D係統與(yu) 機床操作人員之間的交互界麵。同時配備HHU手持單元。
可編程序控製器PLC
SINUMERIK 840D係統集成了S7-300-2DP 的PLC,並通過通訊模塊IM361擴展外部的I/O 模塊。數控銑係統選型為(wei) S7-317-2DP。
驅動裝置
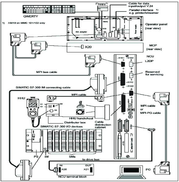
數控銑係統伺服驅動選型為(wei) SIMOD RIVE 611D,配以1FT6/1FK6係列進給電機和1PH7係列主軸電機。數控銑數控係統安裝布置示意圖如下如圖2所示:

圖2 數控銑數控係統安裝布置示意圖
數控銑數控係統配置概述
外掛係統的組成
X、Y、Z三軸的位置反饋仍采用HEIDENHAIN LB326光柵尺,經SIEMENS SUV進行信號轉接後聯入840D係統。W軸橫梁軸仍采用受控於(yu) 840D係統PLC的LEROY SOMER變頻器進行高低兩(liang) 位置的調節控製。CAD/CAM三維圖形編程仍采用CIMATRON E,但其後置處理程序是針對840D係統重新編製的。測量係統仍采用RENISHAW測頭,但改用無線接收的找正係統。圖3示出係統配置圖。

圖3 數控銑840D數控係統配置示意圖
SINUMERIK 840D係統在數控仿形銑改造中自動換刀程序的編製
在采用SINUMERIK 840D改造數控銑數控係統的工作中,自動換刀程序的編製為(wei) 一個(ge) 難點。在機床加工過程中,依據零件加工程序中對刀具的要求對刀庫中30把刀具中的目標刀具進行準確地選擇換刀、自動補償(chang) 、自動連續加工;有時候需先退刀,然後更換合適所選刀具的附件頭,最後再掛刀加工; 有時候則需根據所要更換刀具或附件的長度要求自動調整橫梁W軸的高低位,這就是自動換刀程序要實現的功能,特別是後兩(liang) 種情形較為(wei) 複雜,對於(yu) 換刀、換附件、橫梁換位後進行連續加工時各軸定位的精度要求非常高,故程序編製較為(wei) 複雜。
宏程序的編製
數控銑係統改造中自動換刀程序主要是通過編寫(xie) 宏程序,聯係相關(guan) 機器參數、接口信號及PLC程序來實現的。
與(yu) 自動換刀程序有關(guan) 的宏程序列表如下:
CONTROL1/ CONTROL2 (保護蓋板拾起/卸下控製程序)
CONTROL3/ CONTROL4 (AL40拾起/卸下控製程序)
CONTROL5/ CONTROL6 (RM40拾起/卸下控製程序)
CONTROL7(主軸刀具返回刀庫控製程序)
CONTROL8/ CONTROL9 (係統取刀/刀具返回控製程序)
CONTROL10(刀具自動交換程序)
CONTROL11/ CONTROL12 / CONTROL13 (保護蓋板/ AL40/ RM40自動交換控製程序)
CONTROL14/ CONTROL15 (A軸夾緊/鬆開控製程序)
CONTROL16/ CONTROL17 (C軸夾緊/鬆開控製程序)
CONTROL18-CONTROL21 (C軸旋轉0/90/180/270控製程序)
CONTROL22/ CONTROL23 (橫梁上升/下降控製程序)
CONTROL35/ CONTROL36 (X,Y,Z軸/U,V軸回零控製程序)
上述與(yu) 自動換刀有關(guan) 的宏程序有部分被定義(yi) 為(wei) M功能由零件加工程序直接編程時使用,有些則由宏程序在其內(nei) 部調用,如CONTROL1-CONTROL9。
R參數在編程中的應用
在Control10自動換刀宏程序中,涉及到許多變量計算,主要包括換刀前各軸位置記憶、橫梁高低位記憶、附件頭類型記憶、刀具數據記憶等,這些數據在更換刀具、更換附件、橫梁移動完畢後經重新計算後才能保障連續加工作業(ye) 的進行。在宏程序中使用R參數編程可以簡化變量計算,故宏程序中的R參數主要是在刀具交換、附件頭交換及橫梁位置控製時記憶和處理各軸的運行狀態、標誌位和位置值。涉及使用的R參數定義(yi) 如下:
R900/ R903/ R906 工作區附件為(wei) 保護蓋板/ RL40/ RM40時,換刀時刻Y軸位置
R901/ R904/ R907 工作區附件為(wei) 保護蓋板/ RL40/ RM40時,換刀時刻Z軸位置
R902/ R905/ R908 工作區附件為(wei) 保護蓋板/ RL40/ RM40時,換刀時刻主軸位置#p#分頁標題#e#
R910/ R911/ R912 換附件時,Y軸/Z軸/主軸位置
R913 橫梁高位到低位距離
R916 換刀時減速距離
R917 換刀時刀具提升距離
R918/ R919 換附件時Z軸下降/上升減速距離
R940/ R941 A軸/C軸位置
接口信號的使用
840D係統的接口信號是非常繁雜的,正確合理使用接口信號進行編程是設備穩定工作的前提,下麵隻針對數控銑自動換刀編程中的接口信號進行簡介。
M功能定義(yi)
與(yu) 自動換刀有關(guan) 的宏程序有部分被定義(yi) 為(wei) M功能,M功能在零件加工程序中可以直接編程使用。連接M功能的接口信號為(wei) 通道信號,因隻使用了通道1,故M功能由DB21數據塊DBB194開始的後續字節解碼。涉及數控銑自動換刀的M功能對應的接口信號及定義(yi) 如下:
DEFINE M6 AS CONTROL10 ( DB21.DBX194.6 )
DEFINE M31 AS CONTROL11 ( DB21.DBX197.7 )
DEFINE M32 AS CONTROL12 ( DB21.DBX198.0 )
DEFINE M33 AS CONTROL13 ( DB21.DBX198.1 )
DEFINE M35 AS CONTROL35 ( DB21.DBX198.3 )
DEFINE M36 AS CONTROL36 ( DB21.DBX198.4 )
DEFINE M10 AS CONTROL14 ( DB21.DBX195.2 )
DEFINE M11 AS CONTROL15 ( DB21.DBX195.3 )
DEFINE M20 AS CONTROL16 ( DB21.DBX196.4 )
DEFINE M21 AS CONTROL17 ( DB21.DBX196.5 )
DEFINE M125 AS CONTROL22 ( DB21.DBX194.6 )
DEFINE M126 AS CONTROL23 ( DB21.DBX194.6 )
DEFINE M173 AS CONTROL18 ( DB21.DBX194.6 )
DEFINE M174 AS CONTROL19 ( DB21.DBX194.6 )
DEFINE M175 AS CONTROL20 ( DB21.DBX194.6 )
DEFINE M176 AS CONTROL21 ( DB21.DBX194.6 )
宏變量定義(yi)
宏程序中的R參數主要是在刀具交換、附件頭交換及橫梁位置控製時記憶和處理各軸位置值,而機床動作的標誌位有很大一部分是由宏變量來處理的,與(yu) 自動換刀程序有關(guan) 的宏變量定義(yi) 如下:
$A_IN[10] ==1 ( DB10.DBX123.1 ) 主軸頭鬆刀
$A_IN[12] ==1 ( DB10.DBX123.3 ) 主軸頭握刀
$A_IN[13] ==1 ( DB10.DBX123.4 ) 橫梁低位
$A_IN[14] ==1 ( DB10.DBX123.5 ) 橫梁高位
$A_IN[15] ==1 ( DB10.DBX123.6 ) 刀庫門開
$A_IN[16] ==1 ( DB10.DBX123.7 ) 主軸握刀刀具號
$A_IN[17] ==1 ( DB10.DBX125.0 ) 蓋板在位
$A_IN[18] ==1 ( DB10.DBX125.1 ) AL40在位
$A_IN[19] ==1 ( DB10.DBX125.2 ) RM40在位
$A_IN[20] ==1 ( DB10.DBX125.3 ) 附件庫門開
$A_IN[21] ==1 ( DB10.DBX125.4 ) 附件庫空
$A_IN[22] ==1 ( DB10.DBX125.5 ) 中心鬆頭
$A_IN[23] ==1 ( DB10.DBX125.6 ) 外圈鬆頭
$A_IN[24] ==1 ( DB10.DBX125.7 ) 主軸還刀
$A_IN[36] ==1 ( DB10.DBX129.3 ) 附件頭為(wei) 蓋板
$A_IN[37] ==1 ( DB10.DBX129.4 ) 附件頭為(wei) AL40
$A_IN[38] ==1 ( DB10.DBX129.5 ) 附件頭為(wei) RM40
$A_IN[39] ==1 ( DB10.DBX129.6 ) 主軸帶附件頭
信息報警接口信號簡述
數控機床故障報警信息在機床維修時可提供技術參考,指明維修方向,所以編製完整準確的故障報警信息尤為(wei) 重要。在數控銑係統改造過程中,除係統所具有的故障報警信息外,我們(men) 還編製了大量的用戶報警信息。
數控銑用戶報警信息主要分為(wei) 兩(liang) 部分:
以65000開始的故障信息主要在宏程序中編製,出故障時需調看相應宏程序內(nei) 宏變量的狀態,宏變量對應的接口信號如上節所述。涉及自動換刀的該類故障報警有10條。
以700000開始的故障信息主要在PLC程序中編製,其對應的接口信號區域為(wei) DB2.DBB180——DB2.DBB379。涉及自動換刀的該類故障報警有32條。
STEP 7程序結構簡述
SINUMERIK 840D係統集成了S7-300-2DP 的PLC,並通過通訊模塊IM361擴展外部的I/O 模塊。PLC程序采用STEP 7 編程。因數控銑自動換刀程序主要是采用宏程序編製的,故在此隻對STEP 7程序中用戶編製的功能塊及數據塊的定義(yi) 作一個(ge) 簡述:
FC32 係統初始化
FC33 X/Y/Z進給軸
FC34/ FC35 A軸/主軸
FC36/ FC37 刀庫U軸
FC38 附件庫V軸
FC39 PLC-NCK接口信號
FC40 機床液壓、潤滑係統
FC41/ FC42 橫梁W軸
FC45/ FC46 C軸
FC68 HHU手持單元
FC70 報警處理
FC71/FC73 用戶故障報警
FC72/FC74 用戶信息報警
DB2 PLC信息
DB10 NCK接口
DB11 工作方式組接口
DB21 NC通道接口
DB31/DB32/DB33 X軸/Y軸/Z軸
DB34/DB37 C軸/A軸
DB35/DB36 U軸/V軸
機床數據
840D數控係統機床數據是非常繁雜的,正確合理地配置機床數據是設備穩定工作的前提,配置調試機床數據需要豐(feng) 富的現場經驗和技巧,在這裏就不對數控銑的機床參數一一描述了,隻針對SINUMERIK 840D係統機床數據的區域分類進行簡介。
840D係統機床數據可分為(wei) 如下幾個(ge) 區域:
1000-1799 驅動機床數據
9000-9999 顯示機床數據
10000-18999 通用機床數據
20000-28999 通道機床數據
30000-38999 軸機床數據
41000-41999 通用設定數據
42000-42999 通道設定數據
43000-43999 軸設定數據
SIEMENS產(chan) 品的應用體(ti) 會(hui)
神龍汽車公司屬歐資公司,設備多由歐洲進口,故設備的自動化係統多為(wei) 歐洲產(chan) 品,且以大型機和總線產(chan) 品居多,其中SIEMENS的SIMATIC自動化產(chan) 品和SINUMERIK數控產(chan) 品在設備中得到大量使用。在自動化生產(chan) 線上,我們(men) 廣泛使用SIMATIC自動化產(chan) 品:S7-400 PLC(H級和F級),各類I/O模塊、功能模塊及網絡產(chan) 品、各種類型的OP/MP人機操作麵板、WINCC工控機、MICROMASTER變頻器等產(chan) 品,一些特殊設備如ABB機器人、INTRAMAT-CLM/CLC運動控製器等係統均配有PROFIBUS通信板以聯入SIMATIC係統;在衝(chong) 壓模具加工、發動機及變速箱製造等機加工設備上我們(men) 廣泛使用SINUMERIK數控產(chan) 品,且多為(wei) 高端的840D係統。#p#分頁標題#e#
通過SIEMENS家族中這兩(liang) 大類產(chan) 品的使用,我們(men) 體(ti) 會(hui) 到:SIMATIC自動化產(chan) 品和SINUMERIK數控產(chan) 品雖屬不同類別的產(chan) 品,但兩(liang) 者間聯係十分緊密,以840D係統為(wei) 例:SINUMERIK 840D的PLC實際上是SIMATIC的S7-300集成在NCU內(nei) 部;NCU與(yu) 係統其它部件的聯係也是通過SIMATIC產(chan) 品的標準通信協議PROFIBUS-DP及MPI來完成的;通過PROFIBUS擴展的I/O模塊及功能模塊也是SIMATIC的標準產(chan) 品;STEP 7是SIMATIC S7-300/400的編程工具,也是SINUMERIK 840D PLC的編程工具,其硬件配置、網絡組態、程序編製均一樣;PROTOOL可以為(wei) SIMATIC的OP/MP人機麵板編製圖形,也可為(wei) SINUMERIK 840D的HMI開發圖形界麵……,凡是熟練使用過SIMATIC軟件的工程師都能夠很快地學習(xi) 掌握SINUMERIK的產(chan) 品選型、網絡組態、設計編程等技巧。
接觸和學習(xi) SIEMENS自動化產(chan) 品已有十餘(yu) 年了,從(cong) 早期的S5 PLC到現在的各類SIEMENS產(chan) 品,從(cong) 軋鋼設備到汽車生產(chan) 設備,熟悉和掌握自動化產(chan) 品及數控產(chan) 品的編程設計是鋼鐵聯合企業(ye) 及汽車生產(chan) 廠家設備工程師所必需的,SIEMENS全係列產(chan) 品為(wei) 此提供了一個(ge) 很好的平台,所以我對SIEMENS倡導的“全集成自動化”理念又多了一層理解:“全集成”不僅(jin) 是項目的集成,也是產(chan) 品的集成 ,就向汽車廠家的“平台理論”一樣,它們(men) 將是一個(ge) 公司、一個(ge) 行業(ye) 未來產(chan) 品發展的風向標。
結語
數控銑加工中心數控係統改造工作於(yu) 2005年8月正式完工並交付使用,並擔負著繁重的新車型模具加工工作,無論是從(cong) 係統穩定性,還是從(cong) 係統功能上看,840D數控係統與(yu) FOREST-LINE機床融為(wei) 一體(ti) ,表現出卓越的品質。鑒於(yu) SINUMERIK 840D在數控仿形銑加工中心係統改造上成功的應用,我們(men) 在工廠二期能力擴建項目的新設備選型及舊設備改造方麵均把SIEMENS產(chan) 品列為(wei) 首選,我們(men) 的理念是:用世界一流的設備製造中國一流的轎車。
轉載請注明出處。







相關文章
熱門資訊
精彩導讀



















關注我們

