1. RS-485的電氣特性:邏輯“1”以兩(liang) 線間的電壓差為(wei) +(2—6) V表示;邏輯“0”以兩(liang) 線間的電壓差為(wei) -(2—6)V表示。接口信號電平比RS-232-C降低了,就不易損壞接口電路的芯片,且該電平與(yu) TTL電平兼容,可方便與(yu) TTL 電路連接。
2. RS-485接口是采用平衡驅動器和差分接收器的組合,抗共模幹能力增強,即抗噪聲幹擾性好。
3. RS-485接口的最大傳(chuan) 輸距離標準值為(wei) 4000英尺,實際上可達 3000米,另外RS-232-C接口在總線上隻允許連接1個(ge) 收發器,即單站能力。而RS-485接口在總線上是允許連接多達128個(ge) 收發器。即具有多站能力,這樣用戶可以利用單一的RS-485接口方便地建立起設備網絡。
因RS-485接口具有良好的抗噪聲幹擾性,長的傳(chuan) 輸距離和多站能力等上述優(you) 點就使其成為(wei) 首選的串行接口。因為(wei) RS485接口組成的半雙工網絡,一般隻需二根連線,所以RS485接口均采用屏蔽雙絞線傳(chuan) 輸。RS485接口連接器采用DB-9的9芯插頭座,與(yu) 智能終端RS485接口采用DB-9(孔),與(yu) 鍵盤連接的鍵盤接口RS485采用DB-9(針)。
4. 采用RS485接口時,傳(chuan) 輸電纜的長度如何考慮?
在使用RS485接口時,對於(yu) 特定的傳(chuan) 輸線經,從(cong) 發生器到負載其數據信號傳(chuan) 輸所允許的最大電纜長度是數據信號速率的函數,這個(ge) 長度數據主要是受信號失真及噪聲等影響所限製。下圖所示的最大電纜長度與(yu) 信號速率的關(guan) 係曲線是使用24AWG銅芯雙絞電話電纜(線 徑為(wei) 0。51mm),線間旁路電容為(wei) 52。5PF/M,終端負載電阻為(wei) 100歐 時所得出。(曲線引自GB11014-89附錄A)。由圖中可知,當數據信 號速率降低到90Kbit/S以下時,假定最大允許的信號損失為(wei) 6dBV時, 則電纜長度被限製在1200M。實際上,圖中的曲線是很保守的,在實 用時是完全可以取得比它大的電纜長度。 當使用不同線徑的電纜。則取得的最大電纜長度是不相同的。例 如:當數據信號速率為(wei) 600Kbit/S時,采用24AWG電纜,由圖可知最 大電纜長度是200m,若采用19AWG電纜(線徑為(wei) 0。91mm)則電纜長 度將可以大於(yu) 200m; 若采用28AWG 電纜(線徑為(wei) 0。32mm)則電纜 長度隻能小於(yu) 200m。
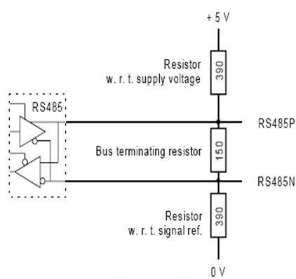
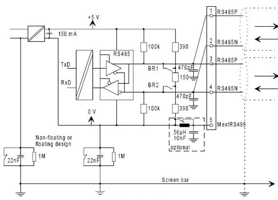
下圖是485通訊的建議接線方式,供大家參考。



轉載請注明出處。







相關文章
熱門資訊
精彩導讀



















關注我們

